傳真:
18923864027
QQ:
709211280
地址:
深圳市福田區振中路84號愛華科研樓7層
電容充電電路工作原理及計算介紹與純電阻電路不同,具有電容的電路中的電壓不會立即進入穩定狀態。當我們把電壓源施加到下圖RC 電路中,然
怎么計算開關電源Y電容開關電源Y電容作用Y電容用來消除共模干擾。分別跨接在電力線兩線和地之間(L-E,N-E)的電容,一般是成對出現,濾除
詳解RC充電和放電時間計算介紹RC與RL充放電時間常數RC充放電時間常數串聯RC電路的時間常數是一個固定的時間間隔,等于電阻和電容的乘積。其
電路設計,過流保護自恢復電路圖解析具有自恢復功能的過流保護電路具有自恢復功能的過流保護電路這款無電流取樣的過流保護電路具有短路點撤
N溝道MOS管飽和區,邏輯門電路詳解導電溝道機理:如果外部不加控制電壓就有導電溝道的是耗盡型。如果需要外部加控制電壓才有導電溝道的是增
共源級MOS管飽和區小信號增益解析作為放大器,其最重要的功能就是在大信號的支持下且保證一定精度時強調對小信號的增益。本文介紹一個公式
MOS管,利用MOS管降低供電電壓介紹如何降低供電電壓下面電路就是利用一顆N溝道MOS管來實現上電瞬間輸出高電壓,核心板啟動之后,輸出低電壓
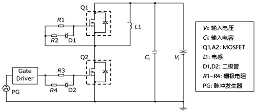
MOSFET測試,什么是雙脈沖測試解析通過雙脈沖測試來評估MOSFET體二極管的反向恢復特性,并確認MOSFET損耗情況。MOSFET體二極管的反向恢復特
雙脈沖測試電路原理及波形示意圖介紹功率器件的很多動態參數可以從器件的數據手冊中獲取,但是器件手冊只給出特定測試條件下的動態參數。當
MOSFET失效模式,dv dt失效是什么dv dt失效是MOSFET關斷時流經寄生電容Cds的充電電流流過基極電阻RB,使寄生雙極晶體管導通而引起短路從而造
dV dt對MOSFET動態性能的影響介紹MOSFET的dv dt是指開關瞬態過程中漏極-源極電壓的變化率。如果dv dt太大,可能發生振鈴,進而可能導致MOS
MOSFET di dt與dv dt分開控制方法介紹功率 MOSFET 的開關過程功率 MOSFET 的開通過程中可以分為 4 個階段,關斷過程的基本原理和開