傳真:
18923864027
QQ:
709211280
地址:
深圳市福田區振中路84號愛華科研樓7層
NMOS,PMOS經典電源開關電路詳解電源開關電路-NMOS、PMOSNMOS低邊開關電路切換的是對地的導通,PMOS作為高邊開關電路切換的是對電源的導通。
NMOS與PMOS構成的傳輸門介紹傳輸門是由外部施加的邏輯電平控制的NMOS和PMOS晶體管組成的雙向開關。傳輸門將PMOS和NMOS器件并聯連接在一起我
NPN與PNP導通,做開關應用解析NPN和PNP 是三極管的兩種類型,一般的作用是放大和做開關使用,下面從常見的驅動蜂鳴器的電路來進行分析。電
PMOS,NMOS區分,記憶方法,制造工藝介紹記憶方法、繪圖:1 與SUB襯底(工藝中為N-Well P-Well)聯接的一端均為S源極,另一端為D漏極。符
場效應管的跨導gm理解與解析指輸出端電流的變化值與輸入端電壓的變化值之間的比值。在SI單位中,西門子公司,用符號,S;1西門子=1安培每伏
MOS管,MOS管溝道 反型層解析MOSFET的核心部分是柵極及其下面的MOS系統。MOSFET的工作就是通過控制MOS的半導體表面勢阱——反型層(導電溝道
共源級放大器偏置設計詳解共源級放大器的偏置電路設計一個合適的偏置電路設計是放大器工作的前提,偏置電路需要使MOSFET工作在飽和區。如圖
共源級放大電路的小信號圖文解析共源級放大電路小信號放大電路的小信號分析主要考慮三個參數,放大倍數、輸入阻抗和輸出阻抗,這三個參數直
MOSFET-N溝道,P溝道MOS管的不同點介紹N溝道和P溝道MOS管區別1、芯片材質不同雖然芯片都是硅基,但是摻雜的材質是不同,使得N溝道MOS管是通
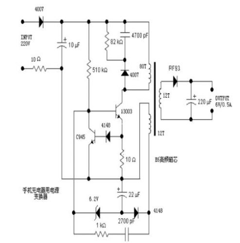
充電器電源變換電路的分析和應用介紹分析一個電源,往往從輸入開始著手。220V交流輸入,一端經過一個4007半波整流,另一端經過一個10歐的電
電源延遲接通電路詳解在設計電子電路時 有時希望在合上開關后,電源延遲一會再接通。例如在有輸出的設備上,希望設備工作穩定后再輸出。在
結型場效應管(JFET)的基礎知識介紹在N區兩側擴散兩個P+區,形成兩個PN結。兩個P+區相連,引出柵極g。N體的上下兩端分別引出漏極d和源極s。