傳真:
18923864027
QQ:
709211280
地址:
深圳市福田區振中路84號愛華科研樓7層
普通及貼片二極管的檢測技巧介紹在工程技術中,貼片二極管與普通二極管的內部結構基本相同,均由一個PN 結組成。因此,貼片二極管的檢測與
特斯拉線圈ZVS驅動電路原理圖解本文將介紹的ZVS驅動器是-一種功率大、高效而且非常簡單的振蕩器。它通常被用于產生高頻正弦波的場合比如冷
萬能TL431穩壓電路-簡單實現溫控集成TL431是一種非常經典并且常見的可控精密穩壓源,由于其較為特殊的動態抗阻值,在電路中經常被用來代替
各種降壓穩壓器的設計與工作原理目前最常見的開關穩壓器拓撲之一是降壓型開關穩壓器。降壓穩壓器IC通常采用內置控制器和集成FET進行降壓轉
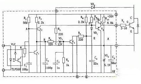
三種IGBT驅動電路與保護方法詳解本文著重介紹三個IGBT驅動電路。驅動電路的作用是將單片機輸出的脈沖進行功率放大,以驅動IGBT,保證IGBT的
簡單實用的模擬溫控電路設計方案溫度控制系統被廣泛應用于工業、農業、醫療等行業的儀器設備中,目前應用最多的是單片機或微機系統設計的溫
貼片壓敏電阻的基本知識介紹壓敏電阻用字母MY表示,如加J為家用,后面的字母W、G、P、L、H、Z、B、C、N、K分別用于穩壓、過壓保護、高頻電
二極管與八大電路保護元器件電路保護元器件應用領域廣泛,只要有電的地方就有安裝電路保護元器件的必要,如各類家用電器、家庭視聽及數碼產
常用二極管的特點及選型根據材料的導電能力,我們將形形色色的材料劃分為導體、絕緣體和半導體。半導體是一種具有特殊性質的物質,它的導電
常用電源分配問題與解決方案1、TTL-ECL混合系統中隨機ECL錯誤在一個系統中、如果不考慮系統設計結果而混合使用TTL和ECL,這并不是個好主意
示波器在直流無刷電機行業的典型應用圖解作為電機行業的新人, 無刷電機是實至名歸的后起之秀,以狂浪之勢涌入醫療,工業控制,消費電子和
四軸飛行器三相六臂全橋驅動電路圖解四軸飛行器是近來在專業與非專業領域都非常火爆的技術產品。下面這篇文章針對四軸飛行器無位置傳感器無