傳真:
18923864027
QQ:
709211280
地址:
深圳市福田區振中路84號愛華科研樓7層
mos管sop8封裝SOP(Small Out-Line Package)的中文意思是小外形封裝。SOP是表面貼裝型封裝之一,引腳從封裝兩側引出呈海鷗翼狀(L 字形
電子鎮流器簡介隨著電子技術的發展,在照明領域采用電子式鎮流器取代傳統的電感式鎮流器,我們認為是今后道路照明發展的方向,節電效果非常
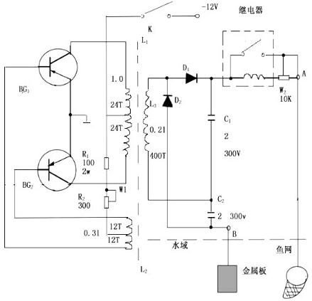
電魚機MOS管我們在規劃制作電子捕魚器時,有兩種器材是必不可少的,一種是高頻機的功率MOS管,首要用在高頻電子捕魚器中,另一種是低頻電魚
n溝道場效應管工作原理詳解n溝道增強型MOS管(一)構造絕緣柵型場效應管的構造表示圖如圖2-34所示。(2)n溝道增強型MOS管1)n溝道增強型MOS
無刷電機簡介電動機的定子繞組多做成三相對稱星形接法,同三相異步電動機十分相似。電動機的轉子上粘有已充磁的永磁體,為了檢測電動機轉子
mos管器件與應用mos管器件簡稱MOS場效應管也被稱為MOSFET,即Metal Oxide Semiconductor Field Effect Transistor(金屬氧化物半導體場
電容介紹電容器,通常簡稱其容納電荷的本領為電容,用字母C表示。定義1:電容器,顧名思義,是‘裝電的容器’,是一種容納電荷的
MOS管的作用是什么MOS管對于整個供電系統而言起著穩壓的作用。目前板卡上所采用的MOS管并不是太多,一般有10個左右,主要原因是大部分MOS管被
快恢復二極管型號什么是快恢復二極管快恢復二極管(簡稱FRD)是一種具有開關特性好、反向恢復時間短特點的半導體二極管,主要應用于開關電
電動機原理與結構圖三相異步電動機實現電能與機械能相互轉換的電工設備總稱為電機。電機是利用電磁感應原理實現電能與機械能的相互轉換。把
元器件封裝形式元器件封裝形式是半導體器件的一種封裝形式。SMT所涉及的零件種類繁多,樣式各異,有許多已經形成了業界通用的標準,這主要
電路圖講解和實物圖接觸器的常用接線電路圖和實物圖,從簡單到復雜。點動是最基礎的,兩個接觸器的點動是不能用于電機的正反轉線路的。這個