傳真:
18923864027
QQ:
709211280
地址:
深圳市福田區振中路84號愛華科研樓7層
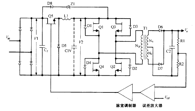
電壓饋電串聯諧振半橋拓撲圖電壓饋電串聯諧振半橋拓撲這種拓撲如圖16 23所示。運用于交流輸入為230V 的場所,它的優點是去掉了交流整流
漏極電流與漏源極間電壓90%滿載狀況下 ,輸入電壓為其最小值 、最大值及額定值時漏極 電流和漏源極間電壓的波形這些波形如圖 14 19 所
buck電流饋電全橋拓撲圖buck電流饋電全橋拓撲逐個根本工作原理這種拓撲如圖 所示。它與圖所示的 buck 電壓饋電全橋電路相似,同樣沒有輸
高壓雙極型晶體管驅動知識在離線反激變換器中用到高壓雙極型晶體管的地方 ,也許會碰到tl 800V 級別的電 壓。V陽額定值在 400V 到 1
全橋拓撲?基本的工作原理全橋變換器如圖 3 3 所示,其輸入與半橋變換器相同 ,采用倍壓全橋切換整流電路 。 全橋拓撲可用于構成接 4
開關電源半導體芯片知識三端單片性能特點三端單片開關電源芯片是目前國際上正在流行的新型開關電源芯片。專業從事電源半導體芯片設計和生產
線性電源的主要性能知識MOS管開關電源電路主要包括輸入電網濾波器。輸入整流濾波器、逆變器、輸出整流濾波器。控制電路、保護電路。它們的
導通瞬間基極驅動圖導通瞬間基極過驅動峰值輸入電流/bl為了保證迅速導通集電極電流,需要有一個持續時間很短且峰值約為導通期間平均值2~3
單片開關電源的基本原理圖單片MOS開關電源的典型應用電路如圖1-13所示。由于單端反激式開關電源電路簡單、所用元件少,輸出與輸人間有電氣
CMOS-CMOS集成電路閂鎖效應措施詳情cmos應用在CMOS應用中能同時將p溝道mos管與n溝道MOSFET制作在同一片芯片上.需要額外的摻雜及擴散步驟,
MOSFET的基本結構由于在柵極與半導體之間有絕緣二氧化硅的關系,MOS管器件的輸入阻抗非常高,此一特色使MOSFET在功率器件的應用相當引人注
晶體管工作原理-晶體管分類-分析全面晶體管工作原理大全電力晶體管電力晶體管按英文Giant Transistor直譯為巨型晶體管,是一種耐高電壓、