傳真:
18923864027
QQ:
709211280
地址:
深圳市福田區振中路84號愛華科研樓7層
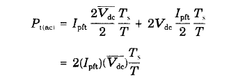
電流電壓間的堆疊MOS功率開關管損耗2 2 12 1 交流開關 (電流電壓間的 堆疊) 損耗由于在 T=O 后很短的時間內 ,電感呈現無量大阻抗
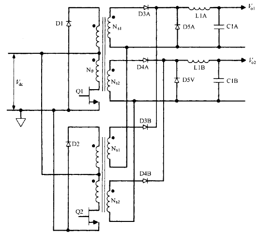
正激變換器拓撲的基本工作原理交錯正激變換器拓撲基本工作原理 、優缺陷和輸出功率限制這種拓撲只是兩個相同的單端正激變換器交替工作 (
設計和制造的主要流程什么是集成電路設計? 根據電路功能和機能的要求,在準確選擇系統配置、電路形式、器件結構、工藝方案和設計規則的情
續流二極管雙向恒壓控制在需要單向升降壓且能量可以雙向活動的場合,很有應用價值,如應用于混合動力電動汽車時,輔以三相可控全橋電路,可
集成電路中的單片電阻器知識為三端器件,適當連接這三個端,MOS管就變成兩真個有源電阻。實際上所節省的面積遠不止此,由于多晶硅條的電阻
變壓器等效電路的分析知識陶瓷變壓器是基于電-機-電的工作機理,不存在繞組和磁芯,可以做的很薄,使電源輕、小、薄成為可能。較為典型的應
LED開關損耗和功率MOS管1 開關損耗與功率MOS管的cgd和cgs以及芯片的驅動能力和工作頻率有關,所以要解決功率管的發燒可以從以下幾個方面解
開關電源電感的關系電感定義電感是由導線一圈靠一閣地繞在絕緣管上制成的,導線彼此互相絕緣,而絕緣管既可以是空心的,也可以包含鐵芯或磁
MOS管跨導測試圖金屬-氧化物半導體場效應晶體管,簡稱金氧半場效晶體管(Metal-Oxide-SemiconductorField-EffectTransistor,MOSFET)是一種
MOS管在電路中的作用是什么MOS英文全稱為金屬-氧化物-半導體,描寫了集成電路中的構造,即:在必然構造的半導體器材上,加上二氧化硅和金屬
電源治理的技術趨勢介紹跟著科學技術的發展,電源技術又與現代控制理論、材料科學、電機工程、微電子技術等很多領域緊密親密相關。開關電源
高頻開關電源領域介紹在實際應用中,起到開關使用的是開關晶體管。控制電路產生一固定頻率的脈沖寬度可調的方波(PWM)。當S1為低電平時,VT1