傳真:
18923864027
QQ:
709211280
地址:
深圳市福田區振中路84號愛華科研樓7層
光耦工作原理-光耦參數知識和特點光耦解釋它是以光為媒介來傳輸電信號的器件,通常把發光器(紅外線發光二極管LED)與受光器(光敏半導體管
步進電機mos管驅動設計和電路圖-步進電機原理驅動方法步進電機我們先了解步進電機的一些基本知識,再了解步進電機mos管驅動。步進電機是一
場效應管伏安特性曲線計算方法和原理參數場效應管伏安特性曲線(IV 曲線),即電流-電壓曲線。這里的電壓指的是源漏偏壓,電流指的是漏電
MOS管做功放的優缺點與作用-功率放大電路設計MOS管做功放的優缺點功放MOS管做功放的優缺點,功率放大器簡稱功放,一般特指音響系統中一種最
常見幾種IGBT驅動電路與IGBT保護方法詳情IGBT概述IGBT是絕緣柵雙極型晶體管,是由BJT(雙極型三極管)和MOS(絕緣柵型場效應管)組成的復合全控
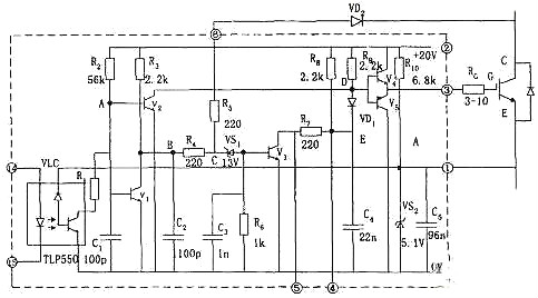
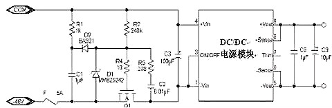
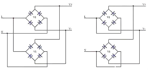
MOS管驅動應用電路和開關電源10大工作原理圖開關電源(一)簡介開關電源又稱交換式電源、開關變換器,是一種高頻化電能轉換裝置,是電源供
解析靜電放電(ESD)原理和設計-靜電來源與保護方法ESDESD,是靜電放電(Electrostatic Discharge)是指具有不同靜電電位的物體互相靠近或直接
MOS管的作用是什么,P溝道MOS管工作原理與特點MOS管MOS管是金屬(metal)、氧化物(oxide)、半導體(semiconductor)場效應晶體管,或者稱是金屬
怎么區分場效應管的三個極-場效應管極性判斷方法場效應管極是如何區分的1 判斷柵極GMOS驅動器主要起波形整形和加強驅動的作用:假如MOS管的G
三極管工作狀態-三極管開關電路工作原理作用三極管三極管,全稱應為半導體三極管,也稱雙極型晶體管、晶體三極管,是一種控制電流的半導體
結場效應管結構和符號-結場效應管測量步驟和方法結場效應管介紹結場效應管,JFET是在同一塊N形半導體上制作兩個高摻雜的P區,并將它們連接
MOS管開關電源-MOS管是怎么控制電源達到緩啟動目的電源,MOS管,開關電源MOS管開關電源MOS管最常見的應用可能是電源中的開關元件,此外,它們