傳真:
18923864027
QQ:
709211280
地址:
深圳市福田區振中路84號愛華科研樓7層
mosfet電阻特性參數-如何確定mosfet驅動電阻及電阻設計mosfet 電阻主要特性參數mosfet 電阻主要特性參數如下,電阻的主要參數有電阻阻值
如何準確測試MOSFET的導通電阻-MOSFET導通電阻的作用及原理電阻簡介電阻(Resistance,通常用R表示),是一個物理量,在物理學中表示導體對
power mosfet概述-原理|結構|特性|主要參數|注意事項詳解什么是power mosfetpower mosfet,中文是電力場效應晶體管的意思。電力場效應晶
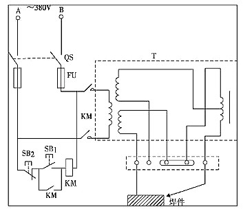
電子電焊機電路圖與工作原理圖解析-電焊機應注意事項電子電焊機的工作原理看電子電焊機電路圖之前,我們先了解一下它的工作原理普通電焊機
開關電源如何防止炸機(初次上電)-炸機原因與安全工作區開關電源初次上電如何防止炸機呢,我想要了解這種問題,就得找到開關電源炸機的原因
電機驅動原理及電路分析-電機驅動電路設計和發展現狀電機驅動簡介電機驅動Motor drive是組裝在膠片式照相機內的微型電機或彈簧及其附件的
開關電源待機功耗問題該怎么解決-圖文深度解析開關電源是一種高頻化電能轉換裝置,是電源供應器的一種。其功能是將一個位準的電壓,透過不
關于開關電源內部各種損耗的原因與知識詳細分析開關電源各種內部損耗詳解本文主要講關于開關電源內部各種損耗的原因及知識詳細分析,電源工
電路故障分析及定位的常用方法總結-安全用電注意事項電路故障分析-常見的幾種電路故障電,在我們生活中的應用比較廣泛,它給我們的生活帶來
20幾條開關電源工作技巧大全-提高開關電源的工作效率開關電源本文主要是講開關電源工作技巧的一些問題。開關模式電源(簡稱SMPS),又稱交
最齊全的硬件測試5個流程圖文詳解硬件最全的硬件測試5個流程圖文詳解,硬件(英文名Hardware)是計算機硬件的簡稱(中國大陸及香港用語,臺
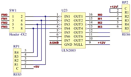
各種IO輸出的類型與如何區分-電路基礎知識什么是IO各種IO輸出的類型及如何區分,I O輸入 輸出(Input Output),分為IO設備和IO接口兩個部分